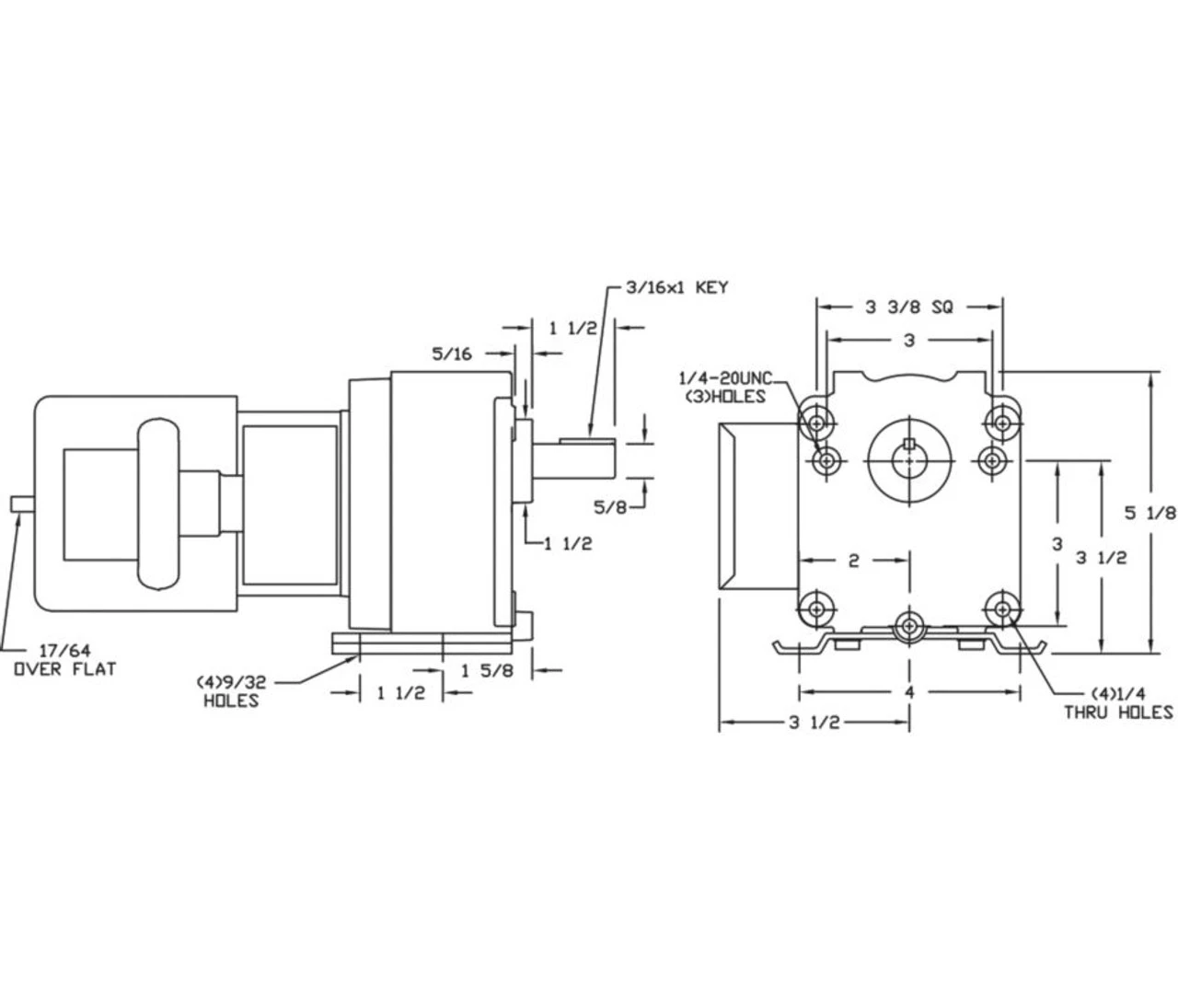
- 1/15hp, 30 RPM, 1.2/.63 amps, 115/230 volts 50/60Hz.
- Load Torque 135 inch pounds
- Rotation = Reversible
- Shaft: 5/8″ x 1 1/2″
- Over Hung Pounds = 175
- Capacitor included
- One Year Manufacture Warranty
Bison Model No. 019-200-8053
Optional Magnetic Disc Brake available Model 5X400















Reviews
There are no reviews yet.